Texas Instruments TPS54335/36 Synchronous Step Down Converters
Texas Instruments TPS54335 / TPS543336 Synchronous Step Down Converters are 3A, low quiescent supply current synchronous DC-DC converter ICs with up to 28V input support. TI TPS54335/36 integrate MOSFETs and employ current mode switching control, making these devices ideal for compact designs on PCB and for reducing external component count. These buck converters provide accurate regulation for a variety of loads with a well-regulated voltage reference 1.5% over temperature. TPS54335 offers internal 2ms Soft-start and 50kHz to 1.5MHz adjustable frequency. TPS54336 features adjustable soft-start and fixed 340kHz frequency. These TI devices are ideal for use in a variety of applications, including consumer applications (DTVs, set top boxes, and LCD displays), battery chargers, and industrial and car audio power supplies.Features
- Two 128mΩ/84mΩ MOSFETs for 3A Continuous Output Current
- TPS54335: Internal 2ms Soft-start, 50kHz-1.5MHz Adjustable Frequency
- TPS54336: Adjustable Soft-start, Fixed 340kHz Frequency
- Low 2µA Shutdown Quiescent Current
- 0.8V Internal Voltage Reference with ±0.8% Accuracy at Room Temperature and ±1.5% Accuracy Over Temperature
- Fixed-Frequency Current Mode Control
- Pulse Skipping Boosts Efficiency at Light Loads
- Overcurrent Protection for Both MOSFETs with Hiccup Mode for Severe Fault Conditions
- Thermal Shutdown and Overvoltage Transition Protection
- Available in Easy-to-Use 8-Pin SOIC PowerPAD and 10-pin SON
- Monotonic Start-Up into Pre-biased Outputs
Applications
- Consumer Applications such as DTV, Set Top Boxes, LCD displays, CPE Equipment
- Battery Chargers
- Industrial and Car Audio Power Supplies
- 5V,12V, and 24V Distributed Power Systems
Videos
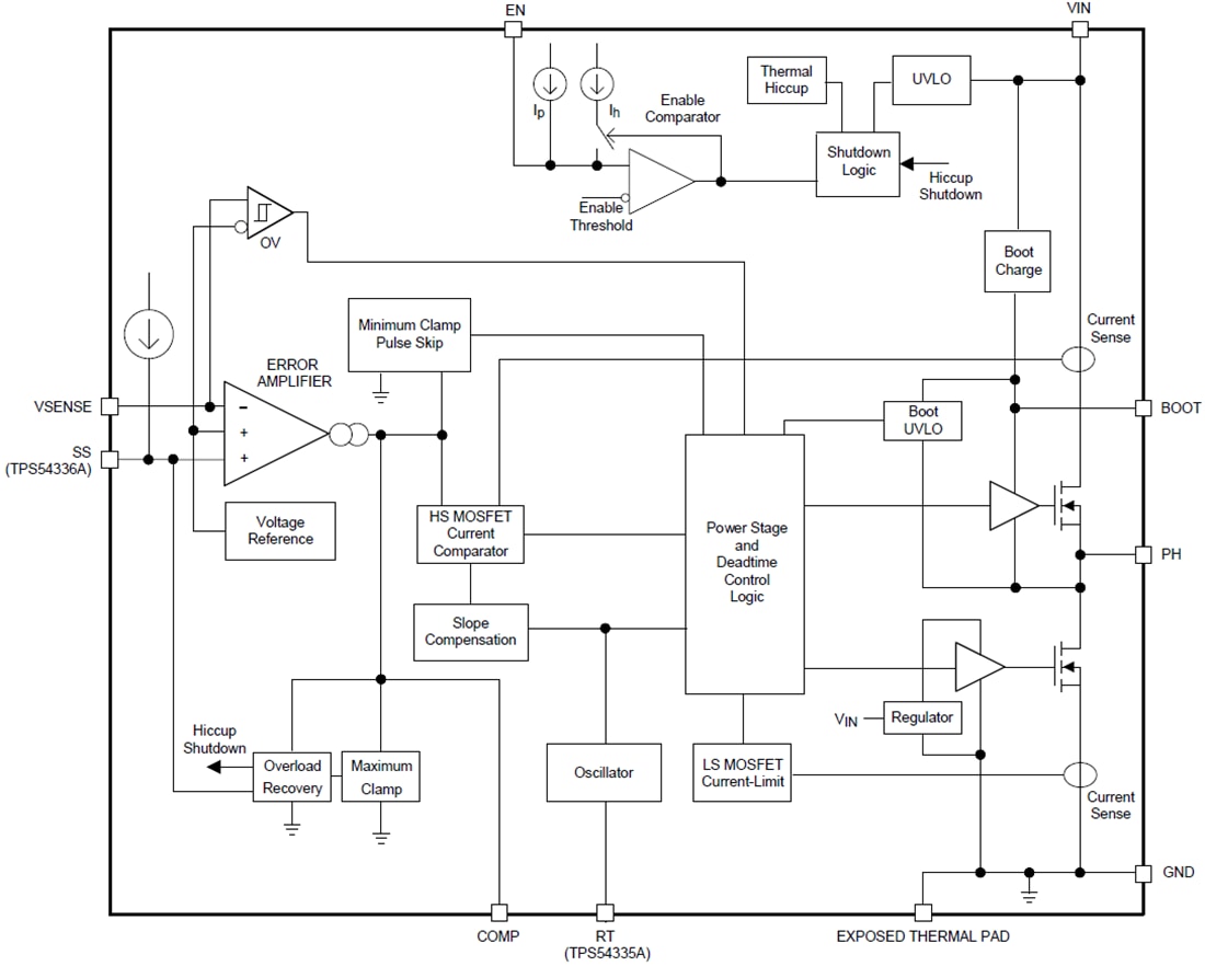
Functional Block Diagram
TI Reference Designs Library
Publicado: 2013-10-02
| Actualizado: 2022-03-11
